產品詳情

攪拌站水泥罐地面除塵器產品介紹
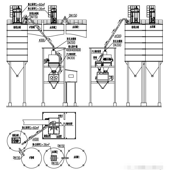
除塵器安裝在倉下地面上,所有粉塵通過排氣管路進入除塵器的過濾氣室,經過布袋過濾,再由脈沖反吹系統清理落入集灰斗,每次打灰前,先打開集灰斗下的手動蝶閥,將集灰斗里的灰放到壓力發送罐內,然后關上手動蝶閥,開始打灰,這樣就將此部分灰直接打回相應的粉罐里了。
產品優勢和特點
1、控制系統、除塵器布袋及主樓內粉塵管路安裝與頂置式相同,只是將主樓粉塵引入到了地面除塵器的過濾氣室。
2、除塵器安裝在地面,并且安裝有走梯和檢修平臺,維修、保養非常方便。
3、所有筒倉的排氣管路都引到地面除塵器里,所以兩倉或三倉共用一個除塵器時不存在串料問題。